应用场景

数据中心
计划简介

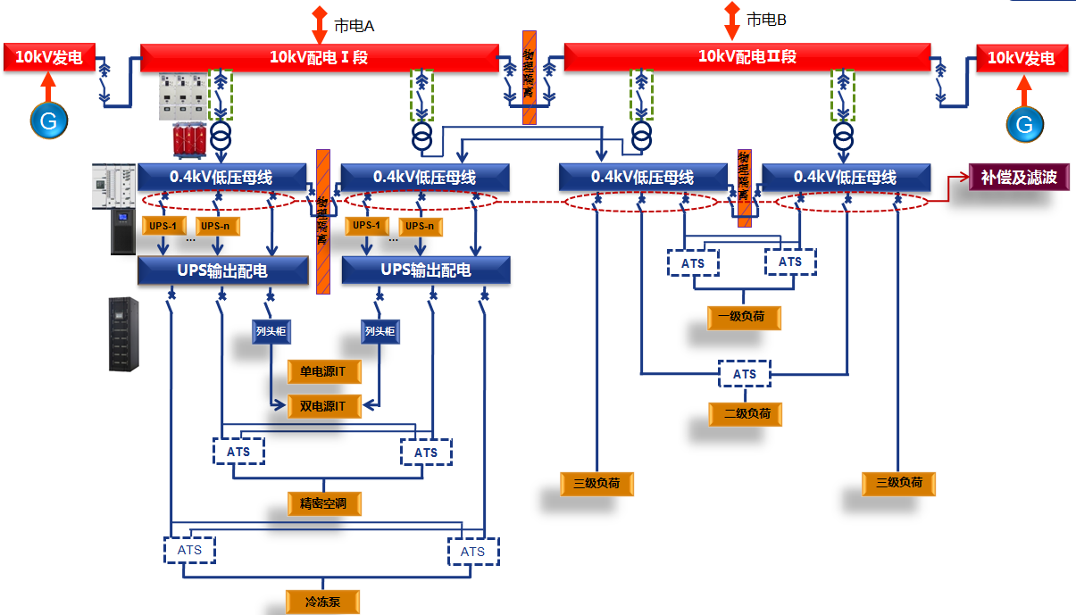
数据中心配电系统物理架构

数据中心供配电系统一次计划
数据中心A级机房高可靠及高清静性接纳完全隔离的双总线2N系统:
? ? ? ?电气隔离:ATS都是机械转换,具备电气隔离功效;
两路UPS及其他供电装备不保存电气联系;
物理隔离:把两路中低压配电开关柜及UPS系统划分安排在两个防火、防盗的物理房间。
配电系统电在一起供电完全故障的情形下,另一起配电系统完全不受影响,进而大大确保了数据中心供电的一连性气装备在电气及物理上的隔离设计计划,大大提升了数据中心对A级机房故障容错的要求,镌汰故障规模。
特点优势
